【机器视觉】整合:机器视觉基础知识汇总

2018 年 1 月 22 日 产业智能官 鼎酷IOT部落

本文系鼎酷IOT部落今日头条号原创,转载请注明出处。

到如今,中国已经成为世界机器视觉发展最为活跃地区,应用范围涵盖了工业、农业、医药、军事、航天、气象等国民经济各个行业。虽然机器视觉的成长速度非常快,但是还是有很多人对机器视觉并不了解,今天我们来了解下机器视觉。

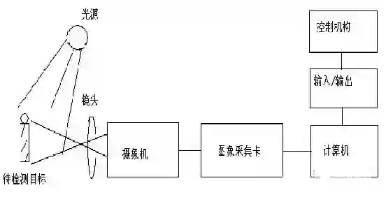
机器视觉就是用机器代替人眼来做测量和判断。机器视觉系统是指通过机器视觉产品(即图像摄取装置,分CMO和CCD两种)将被摄取目标转换成图像信号,传送给专用的图像处理系统,根据像素分布和亮度、颜色等信息,转变成数字化信号;图像系统对这些信号进行各种运算来抽取目标的特征,进而根据判别的结果来控制现场的设备动作。

【机器视觉的优势】

机器视觉系统具有高效率、高度自动化的特点,可以实现很高的分辨率精度和速度。机器视觉系统与被检测对象无接触,安全可靠。人工检测与机器视觉自动检测的主要区别有:

【系统组成】

一个典型的机器视觉系统包括以下部分:

1.照明

照明是影响机器视觉系统输入的重要因素,它直接影响输入数据的质量和应用效果。由于没有通用的机器视觉光源照明设备,所以针对每个特定的应用实例,要选择相应的照明装置,以达到最佳的效果。光源可分为可见光和不可见光,常见的几种可见光源有白炽灯、日光灯、水银灯和钠光灯。可见光的缺点是光能不稳定。所以如何使光能在一定的程度上保持稳定,是目前急需解决的问题;另一方面,环境光有可能影响图像的质量,所以可采用加防护屏的方法来减少环境光的影响。

照明系统按照照射方法可分为:背向照明、前向照明、结构光和频闪光照明等。其中,背向光照明是被测物放在光源和摄像机之间,它的优点是能获得高对比度的图像;前向照明是光源和摄像机位于被测物的同侧,这种方式便于安装;结构光照明是将光栅或光源等投射到被测物上,根据它们产生的即便,调解出被测物体的三维信息。频闪光照明是将高频率的光脉冲照射到物体上,摄像机拍摄要求与光源同步。

2.镜头

工业镜头

FOV(Field Of vision)=所需分辨率*亚像素*相机尺寸/PRTM(零件测量公差)

选择镜头需要注意:

①焦距②目标高度③影像高度④放大倍数⑤影像至目标的距离⑥中心点/节点⑦畸变

3.相机

按照不同标准可分为:标准分辨率数字相机和模拟相机等。要根据不同的实际应用场合选不同的相机和高分辨率相机:线扫描CCD和面阵CCD、单色相机和彩色相机。

4.图像采集卡

图像采集卡只是完整的机器视觉系统的一个部件,但是它扮演一个非常重要的角色;图像采集卡直接决定了摄像头的接口:黑白、彩色、模拟、数字等。

比较典型的是PCI或AGP兼容的捕获卡,可以将图像迅速地传送到计算机存储器进行处理,有些采集卡有内置的多路开关。例如,可以连接8个不同的摄像机,然后告诉采集卡采用那一个相机抓拍到的信息。有些采集卡有内置的数字输入以触发采集卡进行捕捉,当采集卡抓拍图像时数字输出口就触发闸门。

5.视觉处理器

视觉处理器集采集卡与处理器与一体。以往计算机速度较慢时,采用视觉处理器加快视觉处理任务,现在由于采集卡可以快速传输图像到存储器,而且计算机也快多了,所以现在视觉处理器用的较少了。

【工业镜头】

1.工业镜头的接口:

C型:C型接口镜头与摄像机接触面至镜头焦平面(摄像机CCD光电感应处的位置)的距离为17.5mm

CS型:CS型接口距离为12.5mm,CS型镜头与CS型摄像机可以配合使用。C型镜头与CS型摄像机之间增加一个5mm的C/CS转接环可以配合使用,CS型镜头与C型摄像机无法配合使用。

F型:通用型接口,一般适用于焦距大于25mm的镜头。

【基本参数】

视场:即FOV,也叫视野范围,指观测物体的可视范围,也就是充满相机采集芯片的物体部分。

工作距离:即WD,指从镜头前部到受检测物体的距离,即清晰成像的表面距离。

分辨率:图像系统可以测到的受检验物体上的最小可分辨率特征尺寸,在多数情况下,视野越小,分辨率越好。

景深:即DOF,物体离最佳焦点较近或比较较远时,镜头保持所需分辨率的能力。

焦距(f):是光学系统中衡量光的聚集或发散的度量方式,指从透镜的光心到光聚焦之焦点的距离,也是照相机中,从镜片中心到底片或CCD等成像平面的距离。

焦距大小的影响情况:焦距越小,景深越大;焦距越小,畸变越大;焦距越小,渐晕现象越严重,使像差边缘的照度降低。

失真:又称为畸变,指被摄物平面内的主轴直线,经光学系统成像后变为曲线,则此光学系统的成像误差称为畸变,畸变像差只影响影像的几何形状,而不影响影像的清晰度。

光圈与F值:光圈是一个用来控制镜头通光量的装置,它通常是在镜头内,表达光圈大小我们是用F值,如f2,f4。

【工业相机的选择要点】

1.视野范围、光学放大倍数及期望的工作距离:在选择镜头时,我们会选择比被测物体视野稍大一点的镜头,有利于运动控制。

2.景深要求:对于对景深有要求的项目,尽可能使用小光圈;在选择放大倍率的镜头时,在项目许可下尽可能选用低倍率镜头;如果项目要求比较苛刻时,倾向选择高景深的尖端镜头。

3.芯片大小和相机接口:例如2/3镜头支持最大的工业相机耙面为2/3,它是不能支持1英寸以上的工业相机。

4.注意与光源的配合,选配合适的镜头。

5.可安装空间:在方案可选择情况下,让客户更改设备尺寸是不现实的。

【机器视觉的工作原理】

机器视觉检测系统是采用CCD照相机将被检测的目标转换成图像信号,传送给专用的图像处理系统,根据像素分布和亮度、颜色等信息,转变成数字化信号,图像处理系统对这些信号进行各种运算来收取目标的特征,如面积、数量、位置、长度,再根据预设的允许度和其他条件输出结果,包括尺寸、角度、个数、合格/不合格、有/无等,实现自动识别功能。

【机器视觉特点】

⒈摄像机的拍照速度自动与被测物的速度相匹配,拍摄到理想的图像;

⒉零件的尺寸范围为2.4mm到12mm,厚度可以不同;

⒊系统根据操作者选择不同尺寸的工件,调用相应视觉程序进行尺寸检测,并输出结果;

⒋针对不同尺寸的零件,排序装置和输送装置可以精确调整料道的宽度,使零件在固定路径上运动并进行视觉检测;

⒌机器视觉系统分辨率达到2448×2048,动态检测精度可以达到0.02mm;

⒍废品漏检率为0;

⒎本系统可通过显示图像监视检测过程,也可通过界面显示的检测数据动态查看检测结果;

⒏具有对错误工件及时准确发出剔除控制信号、剔除废品的功能;

⒐系统能够自检其主要设备的状态是否正常,配有状态指示灯;同时能够设置系统维护人员、使用人员不同的操作权限;

⒑实时显示检测画面,中文界面,可以浏览几次不合格品的图像,具有能够存储和实时察看错误工件图像的功能;

⒒能生成错误结果信息文件,包含对应的错误图像,并能打印输出。

【机器视觉的应用领域】

1.识别

2.标准一维码、二维码的解码

3.光学字符识别(OCR)和确认(OCV)

4.检测

5.色彩和瑕疵检测

6.零件或部件的有无检测

7.目标位置和方向检测和测量

8.尺寸和容量检测

9.预设标记的测量,如孔位到孔位的距离

10.机械手引导

11.输出空间坐标引导机械手精确定位




绝对干货:机器视觉基础知识学习资料

鼎酷IOT部落 2017-08-30 17:51:06

视觉是人类观察和认知世界的重要手段。随着信息技术的发展,人类逐渐把这种技能赋予计算机、机器人或者其他智能机器,这就是我们今天所要提到的机器视觉技术。

目前机器视觉技术已经实现了产品化、实用化,镜头、高速相机、光源、图像软件、图像采集卡、视觉处理器等相关产品功能日益完善。机器视觉技术在信息化时代正扮演着越来越重要的角色。

与计算机视觉相比,机器视觉偏重于计算机视觉技术工程化,能够自动获取和分析特定的图像,对准确度和处理速度要求都比较高,一般而言,计算机视觉多用来识别“人”,而机器视觉则多用来识别“物”。

具体来讲,计算机视觉应用的场景相对复杂,要识别的物体类型也多,形状不规则、规律性不强,有时甚至很难用客观量作为是被的依据,比如识别年龄、性别,对于光线、距离、角度等条件要求较低;而对准确度和处理速度要求都比较高,一般机器视觉的分辨率远高于计算机视觉,而且往往要求实时,处理速度非常关键。

那么一个典型的机器视觉系统应该包括哪些硬件呢?

一个典型的机器视觉系统包括以下五大块:

1.照明

照明是影响机器视觉系统输入的重要因素,它直接影响输入数据的质量和应用效果。由于没有通用的机器视觉光源照明设备,所以针对每个特定的应用实例,要选择相应的照明装置,已达到最佳效果。光源可分为可见光可不可见光。

2.镜头

工业镜头

FOV=所需分辨率*亚像素*相机尺寸/PRTM(零件测量公差比)

选择镜头时应注意:

①焦距②目标高度③影像高度④放大倍数⑤影像至目标的距离⑥中心点/节点⑦畸变

3.相机

按照不同的标准可分为:标准分辨率数字相机和模拟相机

要根据不同的实际应用场合选择不同的相机和高分辨率相机:线扫描CCD和面阵CDD、单色相机和彩色相机

4.图像采集卡

图像采集卡是完整的机器视觉系统的一个部件,但是它扮演的角色非常重要,图像采集卡直接决定了摄像头的接口:黑白、彩色、模拟、数字等。

5.视觉处理器

视觉处理器集采集卡与处理器与一体。以往计算机速度较慢时,采用视觉处理器加快视觉处理任务。现在由于采集卡可以快速传输图像到存储器,而且计算机也快很多,所以现在视觉处理器用的少了。

什么是机器视觉系统?

机器视觉系统是指通过机器视觉产品(即图像获取装置,分为CMOS和CCD两种)将被获取目标转换成图像信号,传送给专用的图像处理系统,根据像素分布亮度、颜色等信息,转变成数字化信号;图像系统对这些信号进行各种运算来抽取目标的特征,进而根据判别的结果来控制现场的设备动作。

机器视觉的工作原理:

机器视觉检测系统采用CCD照相机将被检测的目标转换成图像信号,传送给专用的图像处理系统,根据像素分布和亮度、颜色等信息,转变成数字化信号,图像处理系统对这些信号进行各种运算来抽取目标的特征,如面积、数量、位置、长度,再根据预设的允许度和其他条件输出结果,包括尺寸、角度、个数、合格/不合格、有/无等,实现自动识别功能。

机器视觉与计算机视觉的区别?

计算机视觉,主要是对质的分析,比如分类识别,这是一个杯子那是一条狗。或者做身份确认,比如人脸识别,车牌识别。或者做行为分析,比如人员入侵,徘徊,遗留物,人群聚集等。

机器视觉,主要侧重对量的分析,比如通过视觉去测量一个零件的直径,一般来说,对准确度要求很高。我记得以前接触过一个需求: 视觉测量铁路道岔缺口。哥刚毕业的时候在铁路上班,做过控制系统,还开过内燃机车,很清楚道岔缺口的重要性,这玩意儿你说要是测不准,呵呵:)

当然,也不能完全按质或量一刀切,有些计算机视觉应用也需要分析量,比如商场的人数统计。有些机器视觉也需要分析质,比如零件自动分拣。但,计算机视觉一般来说对量的要求不会很高,商场人数统计误差个百分之几死不了人的,但机器视觉真的会,比如那个道岔缺口测量。



绝对干货:机器视觉学习二光源的选择

鼎酷IOT部落 2017-08-31 17:12:40

机器视觉是图像技术、模式识别技术以及计算机技术发展的产物,是实现智能化、自动化、信息化的先进技术领域。机器视觉的发展带动了人工智能的进步。

机器视觉系统从物理结构上来讲,一般包括以下几个部分:光源、摄像机和镜头、图像采集卡、机器视觉软件等运动控制部分。在机器视觉系统中,合适的光源为视觉系统提供良好的外界条件,使得系统得到的图像信号有很高的信噪比。

今天我们主要探讨一下光源。

判断机器视觉的照明的好坏,首先必须了解什么是光源需要做到的,光源的作用并不仅仅局限于使检测部件能够被摄像头“看见”,有时候,一个完整的机器视觉系统无法支持工作,很大一部分原因是光源造成的。

照明系统是机器视觉系统中最关键的部分之一,机器视觉光源直接影响到图像的质量,进而影响到系统的性能。好的打光设计能够使我们得到一幅好的图像,从而改善整个系统的分辨率,简化软件的运算。

影响光源的因素:

1.对比度:对比度对机器视觉来说非常重要,机器视觉应用照明的最重要的任务就是使需要被观察的特征与需要被忽略的图像特征之间产生最大的对比度,从而易于特征的区分。

2.亮度:当选择两种光源的时候,最佳的选择肯定是更亮的那个。因为当光源亮度不够时就会出现以下三种情况:一、相机的信噪比不够;二、图像的对比度不够,在图像上出现噪声的可能性也随之增大;三、光源的亮度不够,必然需要加大光圈,从而减少景深,并且自然光也会随机对系统加大影响。

3.鲁棒性:测试好光源的方法是看光源是否对部件的位置敏感度最小。当光源放置在摄像头视野的不同区域或不同角度时,结果图像应该不会随之变化。方向性很强的光源,增大了对高亮区域的镜面反射发生的可能性,这不利于后面的特征提取。在很多情况下,好的光源需要在实际工作中与其在实验室中有相同的效果。

4.光源可预测:当光源入射到物体表面的时候,光源的放映是可以预测的,光源可能被吸收或被放射,光可能被完全吸收(黑金属材料,表面难以照亮)或者被部分吸收(造成了颜色的变化及亮度的不同)。不被吸收的光就会被反射,入射光的角度等于反射光的角度。

5.物体表面:如果所有物体表面是相同的,在解决实际应用的时候就没有必要采用不同的光源技术了,但由于物体表面的不同,因此需要观察视野中的物体表面,并分析光源入射的反映。

6.光源的位置:既然光源按照入射角反射,因此光源的位置对获取高对比度的图像很重要,光源的目标是要达到使感兴趣的特征与其周围的背景对光源的反射不同。预测光源如何在物体表面反射就可以决定出光源的位置。

7.选择光源:光源应该按照照明形状的需要来选择,需要有足够的均匀度,且稳定性能要好。

在机器视觉系统中,光源的作用主要体现在:

1.突出测量特征,简化图像处理算法

2.客服环境光的干扰,提高图像信噪比

3.提高视觉系统的定位、测量、识别精度以及系统的运行速度

4.降低系统设计的复杂度

机器视觉的光源按形状通常可分为以下几类:

1.环形光源:环形光源提供不同照射角度、不同颜色组合,更能突出物体的三维信息;高密度LED阵列,高亮度;多种紧凑设计,节省安装空间;解决对角照射阴影问题;可选配漫射板导光,光线均匀扩散。

2.背光源:用高密度LRD阵列面提供高强度背光照明,能突出物体的外形轮廓特征。

3.条形光源:条形光源是较大方形结构被测物的首先光源,颜色可根据需求搭配,自由组合,照射角度与安装随意可调。

4.AOI专业光源:不同角度的三色光照明,照射凸显锡焊三维信息;外加漫射板导光,减少反光不同角度组合。

5.球积分光源:具有积分效果的半球面内部,均匀反射从底部360°发射出的光线,使整个图像的照度十分的均匀。

6.线性光源:超高高度,采用柱面透镜聚光,适用于各种流水线连续检测场合。

7.同轴光:可以消除物体表面不平整引起的阴影,从而减少干扰,部分采用分光镜设计,减少光损失,提高成像清晰度,均匀照射物体表面。

8.点光源:大功率LED,体积小,发光强度高;光前卤素灯的替代品,尤其适合作为镜头的同轴光源等,高效散热装置,大大提高光源的使用寿命。

9.组合条形光:四边配置条形光,每边照明独立可控制;可根据被测物体要求调整所需照明角度,适用性广。

10.对位光源:速度快,视场大,精度高,体积小,便于检测集成,亮度高,可适配辅助环形光。



深度学习:计算机视觉基础知识,附专业学习网站,绝对干货

鼎酷IOT部落 2017-09-06 17:12:52

科技的发展促进技术的进步,越来越多的人意识到技术的重要性,今天小编想跟大家探讨关于计算机视觉的相关知识,欢迎提出意见(dkiot888)

计算机视觉是一门研究如何使用机器“看”的科学,更进一步说,就是指用摄影机和电脑代替人眼对目标进行识别、跟踪和测量等机器视觉,并进一步做图形处理,使电脑处理成为更适合人眼观察或传送仪器检测的图像。

计算机视觉寻求基于工程学科相关理论与模型来建立计算机视觉系统,这类系统的组成部分包括:

程序控制(工业机器人和无人驾驶汽车)

事件监测(图像监测)

信息组织(图像数据可和图像序列索引的建立)

物体与环境建模(工业检查、医学图像分析和拓扑建模)

交感互动(人机互动的输入设备)

【计算机视觉技术的图像处理方法】

计算机视觉系统中,视觉信息的处理技术主要依赖于图像处理方法,它包括图像增强、数据编码和传输、平滑、边缘锐化、分割、特征抽取、图像识别与理解等内容。经过这些处理后,输出图像的质量得到相当程度的改善,既改善了图像的视觉效果,又便于计算机对图像进行分析、处理和识别。

【图像增强】

图像增强用于调整图像的对比度,突出图像中的重要细节,改善视觉质量。通常采用灰度直方图修改技术进行图像增强。通过灰度直方图的形状,能判断该图像的清晰度和黑白对比度。

【图像平滑】

图像平滑处理技术即图像的去噪声处理,主要是为了去除实际成像过程中因成像设备和环境所造成的图像失真,提取有用的信息。

【图像数据编码和传输】

数字图像的数据量是相当庞大的,比如一副512*512个像素的数字图像的数据量为256K字节,假设每秒传输25帧图像,则传输的信道速率为52.4M比特/秒。因此传输过程中,对图像数据进行压缩显得非常重要。

【边缘锐化】

图像边缘锐化处理主要是加强图像中的轮廓边缘和细节,形成完成的物体边界,达到将物体从图像中分离出来或将表示同一物体表面的区域检测出来的目的。

【图像分割】

图像分割是将图像分成若干部分,每一部分对应某一物体表面,在进行分割时,每一部分的灰度或纹理符合某一种均匀测度度量。

【图像识别】

图像识别过程实际上可以看作是一个标记过程,即利用识别算法来辨别景物中已分割好的各个物体。

【计算机视觉的应用】

计算机视觉被称为自动化的眼睛,在国民经济、科学研究及国防建设等领域都有着广泛的应用。

1.工业上的应用。例如对烟叶品质进行图像处理过程中,借助MATLAB图像处理工具箱和神经网络技术,对各类型的烟叶的数字图形进行计算机视觉分析,包括边缘检测、轮廓提取、用图像工具箱进行提取烟叶数字图像特征,将待测烟叶样本与标准烟叶样本进行自适应学习训练,最后迭到自动识别待测烟叶样本品质的智能评定。

2.公安工作的应用。计算机人脸识别技术就是利用计算机对人脸图像进行分析,从中提取有效的识别信息,用来“辨别”身份的一门技术。他设计到图像处理、模式识别、计算机视觉和神经网络等。

3.商业上的应用。安防方面的应用就是当值班人员面对十、百、千的摄影机,无法真正的在风险产生时预测或干预,多数靠事后回放;在非安防方面的应用,如商业上人流量的统计、防盗等。

4.医学方面的应用。X-CT、放射性同位素扫描、B型超声、核磁共振成像等。

5.军事方面的应用。计算机视觉开辟了人工智能的一个全新领域,它模拟并帮助理解人类的视觉系统。在军事领域的应用:在执行低空突防飞行和其他空袭任务过程中,采用被动式地形侦察与勘测技术能够提高飞行隐秘性,解决易于被地方探测的需要。

【计算机学习网站】

1. http://www-2.cs.cmu.edu/~cil/vision.html

这是卡奈基梅隆大学的计算机视觉研究组的主页,上面提供很全的资料,从发表文章的下载到演示程序、测试图像、常用链接、相关软硬件,甚至还有一个搜索引擎。

2. http://www.cmis.csiro.au/IAP/zimage.htm

这是一个侧重图像分析的站点,一般。但是提供一个Image Analysis环境---ZIMAGE and SZIMAGE。

3. http://www.via.cornell.edu/

康奈尔大学的计算机视觉和图像分析研究组,好像是电子和计算机工程系的。侧重医学方面的研究,但是在上面有相当不错资源,关键是它正在建设中,能够跟踪一些信息。 4. http://www2.parc.com/istl/groups/did/didoverview.shtml 有一个很有意思的项目:DID(文档图像解码)。 5. http://www-cs-students.stanford.edu/ 斯坦福大学计算机系主页

4. http://www.fmrib.ox.ac.uk/analysis/ 7. http://www.cse.msu.edu/prip/

这是密歇根州立大学计算机和电子工程系的模式识别--图像处理研究组,它的FTP上有许多的文章(NEW)。

5. http://pandora.inf.uni-jena.de/p/e/index.html

德国的一个数字图像处理研究小组,在其上面能找到一些不错的链接资源。 9. http://www-staff.it.uts.edu.au/~sean/CVCC.dir/home.html 10. http://cfia.gmu.edu/

6. http://peipa.essex.ac.uk/info/groups.html

可以通过它来搜索全世界各地的知名的计算机视觉研究组(CV Groups),极力推荐。





人工智能赛博物理操作系统

AI-CPS OS

人工智能赛博物理操作系统新一代技术+商业操作系统“AI-CPS OS:云计算+大数据+物联网+区块链+人工智能)分支用来的今天,企业领导者必须了解如何将“技术”全面渗入整个公司、产品等“商业”场景中,利用AI-CPS OS形成数字化+智能化力量,实现行业的重新布局、企业的重新构建和自我的焕然新生。


AI-CPS OS的真正价值并不来自构成技术或功能,而是要以一种传递独特竞争优势的方式将自动化+信息化、智造+产品+服务数据+分析一体化,这种整合方式能够释放新的业务和运营模式。如果不能实现跨功能的更大规模融合,没有颠覆现状的意愿,这些将不可能实现。


领导者无法依靠某种单一战略方法来应对多维度的数字化变革。面对新一代技术+商业操作系统AI-CPS OS颠覆性的数字化+智能化力量,领导者必须在行业、企业与个人这三个层面都保持领先地位:

  1. 重新行业布局:你的世界观要怎样改变才算足够?你必须对行业典范进行怎样的反思?

  2. 重新构建企业:你的企业需要做出什么样的变化?你准备如何重新定义你的公司?

  3. 重新打造自己:你需要成为怎样的人?要重塑自己并在数字化+智能化时代保有领先地位,你必须如何去做?

AI-CPS OS是数字化智能化创新平台,设计思路是将大数据、物联网、区块链和人工智能等无缝整合在云端,可以帮助企业将创新成果融入自身业务体系,实现各个前沿技术在云端的优势协同。AI-CPS OS形成的字化+智能化力量与行业、企业及个人三个层面的交叉,形成了领导力模式,使数字化融入到领导者所在企业与领导方式的核心位置:

  1. 精细种力量能够使人在更加真实、细致的层面观察与感知现实世界和数字化世界正在发生的一切,进而理解和更加精细地进行产品个性化控制、微观业务场景事件和结果控制。

  2. 智能:模型随着时间(数据)的变化而变化,整个系统就具备了智能(自学习)的能力。

  3. 高效:企业需要建立实时或者准实时的数据采集传输、模型预测和响应决策能力,这样智能就从批量性、阶段性的行为变成一个可以实时触达的行为。

  4. 不确定性:数字化变更颠覆和改变了领导者曾经仰仗的思维方式、结构和实践经验,其结果就是形成了复合不确定性这种颠覆性力量。主要的不确定性蕴含于三个领域:技术、文化、制度。

  5. 边界模糊:数字世界与现实世界的不断融合成CPS不仅让人们所知行业的核心产品、经济学定理和可能性都产生了变化,还模糊了不同行业间的界限。这种效应正在向生态系统、企业、客户、产品快速蔓延。

AI-CPS OS形成的数字化+智能化力量通过三个方式激发经济增长:

  1. 创造虚拟劳动力,承担需要适应性和敏捷性的复杂任务,即“智能自动化”,以区别于传统的自动化解决方案;

  2. 对现有劳动力和实物资产进行有利的补充和提升,提高资本效率

  3. 人工智能的普及,将推动多行业的相关创新,开辟崭新的经济增长空间


给决策制定者和商业领袖的建议:

  1. 超越自动化,开启新创新模式:利用具有自主学习和自我控制能力的动态机器智能,为企业创造新商机;

  2. 迎接新一代信息技术,迎接人工智能:无缝整合人类智慧与机器智能,重新

    评估未来的知识和技能类型;

  3. 制定道德规范:切实为人工智能生态系统制定道德准则,并在智能机器的开

    发过程中确定更加明晰的标准和最佳实践;

  4. 重视再分配效应:对人工智能可能带来的冲击做好准备,制定战略帮助面临

    较高失业风险的人群;

  5. 开发数字化+智能化企业所需新能力:员工团队需要积极掌握判断、沟通及想象力和创造力等人类所特有的重要能力。对于中国企业来说,创造兼具包容性和多样性的文化也非常重要。


子曰:“君子和而不同,小人同而不和。”  《论语·子路》云计算、大数据、物联网、区块链和 人工智能,像君子一般融合,一起体现科技就是生产力。


如果说上一次哥伦布地理大发现,拓展的是人类的物理空间。那么这一次地理大发现,拓展的就是人们的数字空间。在数学空间,建立新的商业文明,从而发现新的创富模式,为人类社会带来新的财富空间。云计算,大数据、物联网和区块链,是进入这个数字空间的船,而人工智能就是那船上的帆,哥伦布之帆!


新一代技术+商业的人工智能赛博物理操作系统AI-CPS OS作为新一轮产业变革的核心驱动力,将进一步释放历次科技革命和产业变革积蓄的巨大能量,并创造新的强大引擎。重构生产、分配、交换、消费等经济活动各环节,形成从宏观到微观各领域的智能化新需求,催生新技术、新产品、新产业、新业态、新模式。引发经济结构重大变革,深刻改变人类生产生活方式和思维模式,实现社会生产力的整体跃升。





产业智能官  AI-CPS



用“人工智能赛博物理操作系统新一代技术+商业操作系统“AI-CPS OS:云计算+大数据+物联网+区块链+人工智能)在场景中构建状态感知-实时分析-自主决策-精准执行-学习提升的认知计算和机器智能;实现产业转型升级、DT驱动业务、价值创新创造的产业互联生态链




长按上方二维码关注微信公众号: AI-CPS,更多信息回复:


新技术“云计算”、“大数据”、“物联网”、“区块链”、“人工智能新产业:智能制造”、“智能农业”、“智能金融”、“智能零售”、“智能城市、“智能驾驶”新模式:“财富空间、“数据科学家”、“赛博物理”、“供应链金融”


官方网站:AI-CPS.NET




本文系“产业智能官”(公众号ID:AI-CPS)收集整理,转载请注明出处!



版权声明产业智能官(公众号ID:AI-CPS推荐的文章,除非确实无法确认,我们都会注明作者和来源。部分文章推送时未能与原作者取得联系。若涉及版权问题,烦请原作者联系我们,与您共同协商解决。联系、投稿邮箱:[email protected]





登录查看更多
8

相关内容

机器视觉通常用于分析图像,并生成一个对被生成图像物体或场景的描述,这些描述最终用于辅助或决定机器人控制决策。 一门基于计算机图像识别和分析的技术。主要用于自动检测,流程控制或机器人引导等。
最新《多任务学习》综述,39页pdf
专知会员服务
266+阅读 · 2020年7月10日
基于深度学习的表面缺陷检测方法综述
专知会员服务
89+阅读 · 2020年5月31日
基于视觉的三维重建关键技术研究综述
专知会员服务
166+阅读 · 2020年5月1日
干货书《数据科学数学系基础》2020最新版,266页pdf
专知会员服务
326+阅读 · 2020年3月23日
姿势服装随心换-CVPR2019
专知会员服务
36+阅读 · 2020年1月26日
 图像内容自动描述技术综述
专知会员服务
89+阅读 · 2019年11月17日
【机器视觉】机器视觉全面解析
产业智能官
12+阅读 · 2018年11月12日
【质量检测】机器视觉表面缺陷检测综述
产业智能官
30+阅读 · 2018年9月24日
一图看懂新一代人工智能知识体系大全
人工智能学家
14+阅读 · 2018年8月14日
【机器视觉】机器视觉技术在工业检测中的应用综述
机器视觉技术的农业应用研究进展
科技导报
7+阅读 · 2018年7月24日
【机器视觉】表面缺陷检测:机器视觉检测技术
产业智能官
25+阅读 · 2018年5月30日
【机器视觉】人脸检测与识别总结
产业智能官
7+阅读 · 2017年12月6日
Optimization for deep learning: theory and algorithms
Arxiv
106+阅读 · 2019年12月19日
A General and Adaptive Robust Loss Function
Arxiv
8+阅读 · 2018年11月5日
Arxiv
9+阅读 · 2016年10月27日
VIP会员
最新内容
ICML2026 | 重新思考顺序知识编辑中的正则化
专知会员服务
4+阅读 · 5月27日
《用于兵力发展选项优先排序的成本效益模型》
AutoResearch AI综述:迈向AI驱动的科学发现自动化
《Palantir边缘人工智能》手册
专知会员服务
23+阅读 · 5月26日
美军“国防自主作战群”(DAWG)概念解析
专知会员服务
5+阅读 · 5月26日
“史诗怒火”行动中的无人机与反无人机作战
专知会员服务
17+阅读 · 5月25日
相关VIP内容
最新《多任务学习》综述,39页pdf
专知会员服务
266+阅读 · 2020年7月10日
基于深度学习的表面缺陷检测方法综述
专知会员服务
89+阅读 · 2020年5月31日
基于视觉的三维重建关键技术研究综述
专知会员服务
166+阅读 · 2020年5月1日
干货书《数据科学数学系基础》2020最新版,266页pdf
专知会员服务
326+阅读 · 2020年3月23日
姿势服装随心换-CVPR2019
专知会员服务
36+阅读 · 2020年1月26日
 图像内容自动描述技术综述
专知会员服务
89+阅读 · 2019年11月17日
Top
微信扫码咨询专知VIP会员